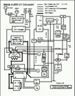
- Larry’s 1982 Mazda B2000 electric pickup, along with wiring schematic. Here’s his EVAlbum entry (I really appreciate EV journals that provide schematics)
- A few more details on the upcoming Myers Motors’ NmG commercial electric vehicle. It’s a three wheeled commuter and it’s funtelligent (their words, not mine)! Here’s the specs.
- Someone posted in the comments a while back wondering about building our own Lithium batteries. I happened across a wikipedia article yesterday on lithium batteries. Maybe one reason we won’t be cooking our own lithium batteries is because the metal is also used in making methamphetamine! (scroll to bottom) Lithium batteries are certainly PRICED as if they were a rare drug. Here’s a wiki article on lithium ion polymer batteries.
- GreenTomatoCars.com – an environmentally friendly private hire service in London (extensive flash website, lots of little “info” things). More info from the Guardian.
- Transcript of remarks by Ford President of the Americas to U.S. Chamber of Commerce.


